Zigbee温湿度压力监测设计
0赞0 引言
目前我国工农业生产对温湿度、露点、压力等多参数实时监测与控制需求越来越大,尤其是电力、半导体和微电子、冶金、石化、化纤等工艺过程及食品、仓储等领域。
国外温湿度和压力测控系统发展迅速,在智能化、自适应、参数自整定等方面成果显著。国内成熟产品主要以“点位”控制为主,只适应一般温湿度系统测控,而适应于较高控制场合的智能化、自适应测控系统国内技术还不成熟,现有监测系统大多为有线监测系统,而对利用无线网络和信息融合等技术的无线监测技术研究较少。所以结合无线Zigbee模块技术,开发一种多参数、多点分布式和无线传输监测系统十分必要。
1 系统方案设计
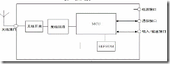
无线温湿度压力检测仪主要实现各通道数据的巡回检测、处理、计算、显示,还要实现和数据接收器之间的数据传输。该无线温湿度压力检测仪采用单片全校准温湿度传感器SHT75 作为湿度敏感元件,以MS5541C 压力传感器作为压力测量元件,以超低功耗单片机MSP430F448为核心进行数据处理, 实现了对温度、湿度、露点温度、压力进行ZigBee数据采集和高速高精度测量。
图1 系统结构
2 系统硬件结构
(1) 电源部分设计
电源供电模块主要功能是给其他各个模块供电以及在无市电的情况下用备用5 号电池进行供电。本无线温湿度压力检测仪主要是采用开关电源芯片LM2576,给单片机和MSP430F448无线模块供电。
图2 电源电路
设计的电路如图2 所示,由LM2576 构成的基本稳压电路仅需四个外围器件。
(2) 温湿度传感器和处理器接口设计
本无线温湿度压力检测仪温湿度测量部分主要是采用SHT75 温湿度传感器测量气体温度和湿度。SHT75 采用两线制接口和处理器连接,在温湿度测量中,利用单片机的PB1 作为数据时钟信号线,用PB0 控制数字输入输出端口。 SH75温湿度传感器和处理器接口图如图3 所示。
图3 SHT75 和处理器接口图
(3) 压力传感器和处理器接口设计
本无线温湿度压力检测仪压力检测部分主要是采用MS5541C 压力传感器测量气体压力。MS5541C 采用3 线的SPI接口可以和所有的微处理器进行通讯。在压力测量中,利用单片机的PB3 来虚拟时钟线,用PB5 控制数字输入端口,用PB6控制数字输出端口,用PB7 作为数据时钟信号线,另外为传感器提供3V 和5V 的供电电压,同时在DIN、MCLK 和SCLK 的端口处外接下拉电阻,见图4。
图4 MS5541 压力测量模块接口图
(4) ZigBee无线模块
多参数检测系统具有微型化、集成化、高精度、低功耗设计要求,因此选择集发射和接收一体的单片收发芯片CC2530作为系统无线收发芯片。该芯片是TI公司推出的低功耗2.4G ZigBee无线模块芯片,工作电压为直流2.0-3.7V,CC2530 结合了RF 收发器功能,业界标准的增强型8051 CPU,系统具有可编程闪存,8 kB RAM 等功能。CC2530 有四种不同的闪存版本:CC
3 系统软件设计
本文所设计的无线温湿度压力检测仪软件主要完成如下功能:用于参数的初始化以及数据采集器各接口的初始化, 主要是MSP43OF448 时钟频率的选择、定时器的初始化、串口的SPI 初始化、MS5541和SHT75 的初始化、ZigBee模块的初始化;温湿度及压力数据采集;在温度没有出现异常状况时是每隔10 分钟向数据接收器发送一次数据,然后接收数据接收器发送来的新的命令并进行相应的ZigBee数据采集处理。
结合前述各种硬件电路及功能,程序设计主要包括以下几个模块:主程序设计、温湿度测量程序设计、压力测量程序设计、LCD 显示程序设计、报警程序设计和无线通信程序设计等。
4 系统测试
本仪器采用遍历地址算法,每个ZigBee无线模块有唯一的地址,使用高精度温湿度传感器和压力传感器,ZigBee数据采集后的数据使用滑动平滑滤波和一阶滞后滤波的复合滤波算法,大大提高了系统精度,经过测试,系统的主要技术指标为:
⑴ 露点测量范围: -60℃ -+20℃
⑵ 露点测量精度:≤ ±1 ℃(-40℃~+ 20℃)
⑶ 分辨率:0.1℃
⑷ 响应时间:≤ 5 分钟/ 点
⑸ 湿度测量精度:±3.0% RH
⑹ 温度测量精度:±0.4 ℃ ( 在25℃ )
⑺ 压力测量精度:1.2 mbar⑻ 检验方式:自校准功能
5 结束语
本仪器利用ZigBee无线模块传输数据,对温度、湿度、压力进行ZigBee数据采集,解决了国产露点压力测试仪精度低、稳定性差、校准难度大和测量参数单一的缺点,具有很高的精度和稳定性,具有强大的测量功能和数据处理功能,并且价位不高,具有很广阔的应用前景。




