ZigBee无线DCS现场控制站设计
0赞0 引 言
DCS(集散控制系统)综合了计算机、自动控制、通信等技术,具有大规模数据处理、信息管理及较强数据通信能力等特点而成为目前主导的自动化控制系统。目前,DCS 系统在过程控制级与控制管理级之间以及过程控制级设备间大多采用有线方式来实现其数据通信功能,系统采用标准模拟信号进行数据传输,信号可靠性、抗干扰等性能较差;在地形条件不好、临时组网时,系统控制设备布线复杂、维护困难等。
因此采用基于ZigBee数传技术的无线DCS 系统是对现场工业控制领域一个有益的补充,对进行信号传输,避免布线和维护具有重要意义。
1 ZigBee 技术及STM32W108 简介
1.1 ZigBee 技术
ZigBee数传技术是一种新兴的近距离、低复杂度、低功耗、低数据速率和低成本的无线网络技术。主要用于近距离无线连接,由于ZigBee无线模块的低数据速率和通信范围较小的特点,决定了ZigBee模块技术适合于承载数据流量较小的包括工业控制、工业自动化等工业领域。
1.2 STM32W108 简介
STM32W108 是ST 公司的具有更高性能、低功耗、发射功率软件可调的系统芯片。STM32W108 芯片采用硬件固化协议栈,不必移植相关的ZigBee 协议栈,就可以直接利用协议栈提供的API 进行二次开发。其优势主要有三点:一是在保
持低功耗的基础上,采用了32位ARM Cortex-M3的微处理器,并有广泛的ARM 开发工具支持;二是芯片内部带有功率放大器,发射输出功率可配置至+8 dBm,无需外部功放就可以获得较大的通信距离;三是STM32W108 芯片不同版本分别固化了802.15.4 MAC、ZigBee、RF4CE 等协议栈,用户可以进行符合相关标准的无线网络产品开发,大大简化产品开发的技术复杂度,增加了可靠性。
2 系统总体架构
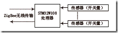
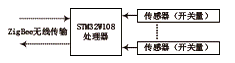
DCS 系统通常分为现场控制站(级)、操作监控级和综合信息管理级三个部分,而本方案侧重现场控制站的设计。采用具有Cortex-M3 内核的32 位微控制器STM32W108 为硬件平台,以ZigBee数传模块技术为核心,通过应用程序各个任务之间的协调来共同完成数据通信与传输。工业现场监控节点结合多种传感器进行ZigBee数据采集,将收集到数据通过WSN 网络送至协调器,再由RS232 串口通信送到Tiny6410 网关或C/S 与B/S 模式的客户端,完成数据库的记录、检测。也可发送控制指令,控制指令通过ZigBee 数传模块网络到达被控制节点,通过执行器达到控制现场参数目的。现场控制站数据传输示意图如图 1 所示。
图1 现场控制站数据传输示意图
根据数据传输链路,确定了以传感器信息为数据源,以底层节点与协调器组成WSN 网络和串口通信为数据链路,网关完成数据的初步整合处理,通过人机交互终端,可以完成信息的接收展示、数据库的操作以及控制指令的下发。
3 硬件设计
3.1 STM32W108 ZigBee数据采集节点
ZigBee数据采集节点主要由处理器模块、传感器模块、电源模块及其他外围模块组成。STM32W108 处理器模块是节点的核心,用于完成数据发送,数据处理、数据存储、执行通信协议和节点调度管理等工作;传感器模块包括各种传感器和执行器,用于感知数据和执行各种控制动作(如A/D 转换);电源是所有电子系统的基础,电源模块的设计直接关系到节点的寿命;其他外围模块包括按键、LED、低电量检测电路等,也是节点不可缺少的组成部分。
STM32W108 作为核心芯片,结合多种传感器构成底层的STM32W108 节点对现场环境参数进行ZigBee数据采集,并自动搜索周围的协调器、加入WSN 网络并将采集到的数据集中发送至STM32W108 和Tiny 6410 网关,将RS 232 串口数据转换成网口数据然后发送到外部网络中。STM32W108 ZigBee数据采集节点原理图如图2 所示。
图2 STM32W108采集节点原理图
3.2 STM32W108 协调器
STM32W108 协调器主要功能是ZigBee无线模块通信和人机交互,主要由ZigBee模块和键盘模块、液晶模块等模块构成。STM32W108 协调器原理图如图3 所示。
图3 STM32W108协调器原理图
3.3 Tiny 6410 网关
Tiny 6410 网关包含多种接口和传感器节点,负责数据采集、传输及下行控制。6410 网关将协调器传来的底层数据反映在液晶屏上,方便用户操作;同时将实时数据通过板载的EtherNet 接口发送到以太网上,用户可登录服务器实时监测工业现场的情况。Tiny 6410 网关原理图如图4 所示。
图4 Tiny 6410网关原理图
4 软件设计
ZigBee 具备强大的设备联网功能,本方案采用ZigBee模块技术来组建无线通信平台,软件部分主要包含网关与USB-WiFi模块通信、协调器与节点间通信两部分。
4.1 网关程序流程
Tiny 6410 与USB-Wifi 模块相连接,将ZigBee 协调器上的信息通过无线的方式写到数据库服务器,Tiny 6410 网关在共享数据库资源中起到重要作用。
4.2 协调器与节点程序流程
STM32W108 节点是WSN 网络的载体,是无线DCS 现场控制站的核心内容,协调器节点与传感器节点的具体工作。首先将对应的程序烧写入协调器节点及传感器节点中,然后将协调器及传感器节点进行硬件设备上电初始化,协调器开始协议栈初始化、扫描传输通道并建立网络,传感器节点检查合适的网络,加入网络后将网络地址发送给协调器,协调器收到信息后,将信息接受、处理。其协调器与节点的程序流程图如图5 所示。
图5 STM32W108协调器与节点流程图
5 系统测试
5.1 传输时延与可靠性测试
ZigBee数传技术作为一种近距离、低功耗、低数据速率、低成本的无线通信,响应速度较快,在工业控制系统传输实时性和可靠性高。本方案无线DCS 现场控制站系统通过测试,该网络的丢包率为0,时延低(平均30.8 ms),传输稳定,满足工业现场控制要求。
5.2 通信距离测试
通信距离点对点的可靠性测试分无障碍测试和隔墙测试,在保证数据不丢失的前提下,对不同的现场环境进行了50 次测试,查看并对比数据的收发次数(发送50 次)计算出数据丢包率,测试结果如表1 所示。
表1 有效通信距离测试
6 结 语
经过实验测试,基于ZigBee模块技术构建的无线DCS 现场控制站突破了有线网络物理媒质的限制,可对现场参数进行无线ZigBee数据采集,拓展了DCS 系统的应用范围。该无线DCS 现场控制站组网迅速,信息采集精确,实时性好,检测和控制稳定等诸多优点,可以满足工业的现场控制、数据采集及DCS 系统进一步扩展的需求。





