电动汽车快充充坏了算谁的?
0赞最近很郁闷啊,充电的一系列标准在闭门探讨,我们这些批着洋马甲的被关在外面看热闹了。
题外话,其实从一个工程师的角度而言,电池管理系统不是那么难的,你想想一个最多200~300美金的部件,能复杂到哪里去?但是想想这个玩意,出点问题,背后就是3000~20000美金的电池,就知道每个人收到的信息不一样,担负的责任不一样,对同一个部件的理解完全不一样。有些事情就是什么企业办什么事情,考虑什么,都是基于自己的立场的。
切入正题,现在有个客户的电动汽车,没电了想去公共充电桩充电,冲坏了算谁的?正常情况呢,其实也不会坏,电池管理系统会给予保护,不管是充电电流还是电池温度,能够影响电池寿命的,懂得厂家都要做出一些限制,做很多的实验来保证在Warranty乃至整个寿命周期内不出大问题。
所以SAE的这个性能评估(Battery Management System Failure Test – DC Charging Interface)还是非常有意思的。目标是:
-
开发测试方法来评估电池管理系统在充电系统失效的反应
-
开发测试方法来评估在快冲过程中,电池管理系统自己失效的时候,整个系统的反应
做的方法是这样的
-
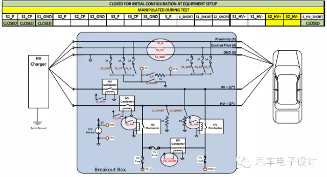
先打理出这样的一个图,先介绍一下这个图,整个直流充电过程中牵涉的部件还挺多的
-
车外 直流充电桩(线束+插头)
-
车内 充电控制、绝缘检测、DC-DC、电池冷却的相关HVAC、配电盒、电池管理和电池系统
做的方法,就是整理失效模式(确认失效模式、原因、BMS的安全措施、测量BMS的反应,确认安全的评价准则)
厉害的地方,就是开发了一个故障注入盒子,开始一系列的实验
-
地线故障 Ground Fault Test
-
底盘地偏移 Chassis Ground Offset Test
-
直流总线短路 DC Bus Short Test
-
总线持高 DC Bus Held High Test
-
12V电源系统过压 System Overvoltage Test (12V Board Net)
-
12V电源系统低压12V System Under voltage Test
-
12V电源系统干扰 12V System Disturbance Test
-
12V系统EMC 12V System EMI/EMC Test
-
车辆移动 Vehicle Movement Test
-
车辆碰撞 Vehicle Crash or Bump Test
-
车辆运行干扰 Charge Operation Disturbance Test
-
充电接口控制信号干扰 Charge Connector Control Signal Disturbance Test
-
充电接口地线干扰 Charge Connector Field Ground Disturbance
-
充电接口高压连接干扰 Charge Connector HV Connection Disturbance
-
充电口观测 Visual Inspection of Charge Port
-
冷却系统 Cooling Heating System
-
电池管理内部故障 BMS Internal Fault Detection
-
过压 Overcharge Test
一大堆问题袭来,你说电池管理系统一个人能搞得定否?
